Current location:Home > Technical Articles >

Technical Articles

Improvement of carbon black tail gas boiler zirconia Analyze

Time2022-07-26 16:50 linkS:
  Exhaust gas is generated during the production of carbon black, which contains a large amount of combustible materials, such as 10% H2, 9.8% CO, a small amount of CH4 and some C2H2, H2S produced in the production of carbon black, and inherent 37% N2 and 2.3% CO2 Normally, each company sends the carbon black tail gas to the steam-electricity symbiosis field to burn to produce steam, which is used for power generation or direct external supply, so as to achieve energy recovery and utilization. In this paper, in order to fully utilize the carbon black exhaust gas of environmental protection and clean energy, and to achieve the best combustion of the exhaust gas in the exhaust gas boiler, an online zirconia analyzer is installed to monitor the oxygen content online, grasp the combustion status in real time, and optimize the air distribution to achieve the highest Optimize combustion, realize energy saving in operation, and enable low NOx combustion to meet environmental emission requirements.
 
Coal tar, carbon black oil, ethylene tar, etc. all contain sulfur ions in the raw material oil series used in carbon black production. When the raw oil is cracked in the carbon black reaction throat section, hydrogen sulfide and sulfur dioxide are generated into the carbon black flue gas. When the gas containing sulfur ions is sent to the exhaust gas boiler for combustion, it will be oxidized to sulfur trioxide, and sulfur trioxide will be combined with carbon black dust in the carbon black tail gas, solid substances in the air, and other metals and non-metals in the carbon black flue gas. The ions condense into a solid material that clogs the zirconia analyzer draft tube. At the same time, the carbon black tail gas contains high water vapor (40% by volume), and the mixed gas substance flows through the guide tube and cools near the zirconium head of the zirconia to form clear water. Cause the zirconia electromotive force to the ground, causing the zirconia measurement to fail.
 
Through the research on the structure of the two-component zirconia analyzer, as well as the analysis of the carbon black tail gas boiler process flow, the internal flow dynamics of the medium, etc., the two-component zirconia analyzer renovation and installation optimization plan is proposed to improve the two-component zirconia analyzer. Analyzer life and measurement stability. After the drafting and design of the plan is completed, we will communicate closely with the manufacturer's engineers and make a slight revision to the final draft. The manufacturer will complete the design and manufacture according to the final theme idea. It will be shipped to us in about a month. It has been installed and operated for about one year. After one year of use and verification, the effect is good, and the expected effect has been achieved, and the measurement accuracy requirements and reliability guarantee of the two-component zirconia analyzer have been realized. After this renovation, the operation of the instrument system has improved the safety and reliability of our company's 75 t boiler, improved the combustion efficiency of the boiler, reduced the production of nitrogen oxides, reduced the operating cost of the denitration process, and achieved the maximum benefit of boiler operation.
 
1 Retrofit plan

 
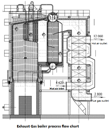
1.1 Current status before the transformation The carbon black tail gas contains combustible H2, CH4, CO and other substances, accounting for about 20% of the total volume content (dry basis), with a calorific value of 600~650 kcal/Nm3, which is sent to the tail gas boiler for combustion , to generate steam power generation or direct external heat supply. After combustion, the products are harmless gases such as CO2 and H2O. The exhaust gas is sent to the atmosphere after desulfurization and denitrification treatment and reaches the atmospheric monitoring standard. The tail gas boiler usually adopts the double-drum horizontal "Π" type setting, the natural circulation water tube boiler system, and the membrane water wall. The upper and lower drums and convection tube bundles are arranged between the tail shaft and the boiler furnace. The boiler evaporation is mainly determined according to the amount of carbon black exhaust gas and the calorific value of the exhaust gas, and the outlet steam pressure is selected according to actual requirements. The control system adopts DCS control system to realize interlocking and automatic control, and the process flow is shown in Figure 1.



No less than 2 spring-type safety valves are installed on the upper drum, 1 spring safety valve is installed on the outlet header of the superheater, two-color liquid level gauges, quartz tube liquid level gauges, and two electric contact liquid level gauges are installed on the upper drum. Two sets of dual-chamber balance water level gauges monitor the liquid level of the steam drum, detect and control the boiler feed water flow and control valve, desuperheating water flow and control valve, exhaust gas flow, air flow monitoring and control valve, and necessary security control systems, etc.; Temperature measuring points are installed in the furnace, furnace, gas header, economizer inlet and outlet, air preheater inlet and outlet, etc.
 
During the combustion process, in order to provide a suitable amount of combustion air to meet full combustion and achieve the best combustion efficiency, the company selected three sets of zirconia analyzers to monitor the oxygen content of the boiler after combustion online and control the combustion effect, two of which are distributed in 2 +2 The rear part of the burner (commonly known as the high temperature zone 400 ℃), to detect the oxygen content after combustion; one set is used to detect the oxygen content of the mixed gas after the flue gas passes through the air cooling (commonly known as the low temperature zone), and to judge the oxygen content of the flue gas after combustion and mixing, Judging combustion conditions and furnace air preheater operating conditions. Another set of two-component analyzer (oxygen content + CO) is purchased and installed at the inlet of the induced draft fan, where the pressure is in a vacuum state, to monitor the oxygen content and CO content of the flue gas at the boiler outlet, and to detect the operation of the boiler and the vacuum state. Internal leakage, to achieve energy saving, low nitrogen, safe combustion. A screenshot of the DCS process PID is shown in Figure 2.




 
1.2
Problems existed before the transformation On the 75 t boiler, a total of 3 Fuji zirconia analyzers and 1 Fuji two-component analyzer were used. Two zirconia analyzers are installed at the inlet of the upper economizer of the boiler, and the operating temperature is about 400 ℃. They are installed horizontally and run well; the third one is installed on the outlet pipe of the induced draft fan, and the operating temperature is 150 ℃. It is installed vertically and runs well. . The Fuji two-component zirconia analyzer is installed at the inlet of the induced draft fan, installed horizontally, and the operating temperature is 170 ℃. The two-component zirconia analyzer runs for about 2 months after the system is put into production, and there is a significant difference between the displayed value and the analyzer display value. With the extension of time, the two-component zirconia analyzer no longer displays the value normally and prompts an alarm. After going offline, it was found that the entire guide pipe was divided into three sections from the sensor to the guide pipe: the insulation section, the furnace brick section, and the medium contact section (Figure 3).
 
According to the analysis, the following anomalies exist:

(1) There are crystals on the outer wall of the entire guide tube, and the end of the guide tube is the most serious in contact with the medium, and the crystal blocks the inlet of part of the guide tube;
(2) There are crystals attached to the inside of the guide tube, but it is not serious;
(3) After disassembly, the zirconia probe There is obvious stagnant water, see Figure 3
The raw material oil for carbon black production contains trace amounts of organic or inorganic sulfur. During the combustion and cracking process, hydrogen sulfide or sulfur dioxide is partially generated into the carbon black tail gas. After the tail gas is transported to the boiler for combustion, the hydrogen sulfide and sulfur dioxide are oxidized into sulfur trioxide. Sulfur dioxide and sulfur trioxide produce sulfurous acid and sulfuric acid and their salts when they meet water and metal ions. Sulfurous acid and sulfuric acid cause corrosion to equipment and pipelines. Part of the sulfate or sulfite vapor condenses into solids and adheres to the sensor through the guide pipe. Cold condensation produces clear water (the zirconia probe is located outside the furnace, and the operating temperature is around 60 °C. If the temperature is lower than 60 °C, electric heating is used for auxiliary heating). Due to the high conductivity of the acidic liquid, the measurement signal of the zirconia probe is short-circuited to the ground. , resulting in errors in measurement until it is impossible to measure.


1.3 Improvement measures

(1) Raise the operating temperature of the probe part of the two-component analyzer, reduce the adhesion of crystals, and extend the length of the guide tube from 0.8 m to 1.5 m. The exhaust gas after combustion in the furnace passes through the heat exchanger, After heat exchange in the economizer, air preheater, etc., most of the dense material flows along the furnace wall of the boiler, especially impurities will accumulate on the furnace wall. After extending the guide pipe, it can avoid the impurity accumulation area near the furnace wall, and at the same time, it can absorb the flue gas of higher temperature, increase the operating temperature of the measuring part of the instrument probe at the rear of the guide pipe, and reduce the probability of condensed water; The second purpose of the length of the pipe is as follows: the more the flue gas velocity inside the boiler goes to the middle position, the higher the velocity and the higher the pressure head, the greater the velocity of the flue gas entering the guide pipe, the greater the amount of flue gas entering the instrument probe, and the higher the flow velocity. High temperature, high temperature, to overcome the drawbacks of condensation with clear water.
 
(2) Increase the diameter of the diversion pipe: from the current DN50 to DN75, increase the flow rate and flow rate of the flue gas in the measuring pipe, overcome the condensation probability of condensate water generated by the exhaust gas with low flow rate, and reduce or solve the problem of non-condensation of steam.
 
(3) Modify the installation method: adjust the installation angle. The original installation specification required horizontal or vertical installation. Since the installation position of the boiler can only be installed horizontally, the condensed water cannot be discharged in time after the existence of condensed water, resulting in the accumulation of condensed water. It forms an angle of 30° with the furnace wall. If there is condensed water, it will flow and discharge by itself due to gravity, so as to solve the problem of condensed water accumulation.
 
(4) Add a filter screen at the inlet of the diversion pipe: add a filter screen at the inlet of the diversion pipe, and the solid substances with obvious filtering will not enter the diversion pipe. The improved installation diagram, see Figure 4
. Figure 4  Improved zirconia installation diagram


1.4 The effect of the transformation The entire transformation idea is carried out in combination with the production process and the operation characteristics of the process medium, which is very characteristic of the industry. When selecting models, manufacturers often use general principles for design and selection, and do not make in-depth and targeted specific operating environments. Design, after nearly a year of operation, the instrument is running stably and has achieved the expected effect.
 
2 Conclusion Analysis of the reasons for this abnormality, we believe that there are the following points:

 
(1) The instrument manufacturer did not fully comply with the requirements of the provided technical specification when selecting the instrument, nor did it combine the working conditions of the user unit, so that the instrument could not work normally for a long time.
(2) The instrument manufacturer is not familiar with the characteristics of the carbon black production process, the working conditions of the carbon black tail gas boiler and the characteristics of the carbon black tail gas.
(3) The instrument manufacturer does not consider using the operating temperature of the user medium, and only realizes the operating temperature of the probe through the electric heater.
 
General improvement measures and suggestions:
 
(1) Lengthen and thicken the guide pipe to effectively guide the high-temperature flue gas in the furnace into the guide pipe, reduce the condensation of water vapor, and also reduce the accumulation of solid condensate.
 
(2) A filter screen is added at the mouth of the diversion pipe to prevent solid foreign matter and condensate from entering the diversion pipe. (3) In the design of the draft tube, a certain distance (10 cm) after the gas to be measured flows through the measuring probe can be cancelled directly. The shorter the better, it does not need to be processed as long as the intake pipe (no improvement was made in this case). (4) The inclined installation allows the existing open water to flow out by itself.
 
(5) Targeted selection for medium corrosion resistance. This article is an introduction to experience, and it is also an introduction. Through the above improvement measures, we have greatly improved the design scheme of the original two-component analyzer, revised the application of the instrument in the exhaust gas boiler in the carbon black industry, and also provided experience sharing for the same industry. Manufacturers work closely together to give full play to their respective expertise.








Copyright © 2022 Xian Tosi Da Technology Co., Ltd Record No:

On-line-chat Tel QR code

Tel

029-83460512 / 15349231350

Sweep and pay attention to us